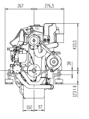
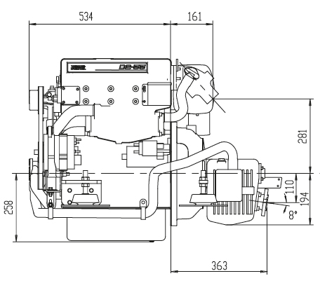
VOLVO D2-50

Der Volvo Penta D2-50 ist ein kompakter 4-Zylinder-Schiffsdieselmotor, ausgelegt auf hohe Zuverlässigkeit, geringe Vibrationen und einen leisen Lauf. Der 2,2-Liter-Saugdiesel mit indirekter Einspritzung ist oft mit einem 130S Saildrive oder Wendegetriebe gekoppelt und eignet sich ideal für Segel- und Verdrängerboote. 

Bitte lassen Sie sich unverbindlich ein Angebot erstellen info[at]bootsmotoren-thiesen.de

Gerne nehmen wir auch ihren gebrauchten Motor in Zahlung!